Mối liên hệ giữa trị số tụ nối tầng và tr

Discussion in 'Đèn điện tử' started by Rumbeng, 7/2/06.

  1. Rumbeng

    Rumbeng Advanced Member

    Joined:
    2/12/05
    Messages:
    3.139
    Likes Received:
    32
    Location:
    P.Phú Mỹ Q.7 - TP HCM
    Thường trong mạch em thấy thế này :

    Phía sau tụ nối tầng thì có một con trở thoát lưới đèn công suất .

    Cho em hỏi mối liên hệ giữa chúng là như thế nào ?

    - Có tùy thuộc vào đèn gì không ?
    - Nếu có liên hệ thì cách tính trị số điện trở khi ta có thông số tụ
    - Nếu thay đối trị số tụ cao hơn hay thấp hơn thì âm thanh thay đổi thế nào? vì sao ?
    - Trị số tụ nên thay đổi trong khoảng nào thì âm thanh nghe khác, còn vượt quá giới hạn nào thì ... khỏi nghe luôn .

    Mong các bác giúp !
     
    Tags:
  2. Rumbeng

    Rumbeng Advanced Member

    Joined:
    2/12/05
    Messages:
    3.139
    Likes Received:
    32
    Location:
    P.Phú Mỹ Q.7 - TP HCM
    Thế là không có ai giúp em :cry: :cry:

    Định thay con tụ nối tầng 0.22 thành 0.47 mà không biết có phải đổi con trở 220K thành con nhỏ hơn không ?!
     
  3. Dztronic

    Dztronic Advanced Member

    Joined:
    9/12/05
    Messages:
    3.588
    Likes Received:
    53
    Bác Rùm đừng khóc. Bác cho em biết đèn trước đó là đèn gì và đèn bác đang nói là đèn gì thì hy vọng em sẽ trả lời được câu hỏi của bác. Nếu được thì bác có thể post sơ sơ cái mạch thì càng tốt
    Thân
    Dzê
     
  4. Bigwall

    Bigwall Advanced Member

    Joined:
    4/12/05
    Messages:
    567
    Likes Received:
    34
    Location:
    Hà Nội
    Theo suy nghĩ của mình thì:
    Mối liên hệ giữa tụ nối tầng và R lưới có mối quan hệ mật thiết với nhau. Vì chức năng của R lưới có nhiệm vụ vợi phân áp khi lưới đèn bị ứ, tức là khi điện áp AC đi tới lưới đèn có mức độ tăng cao và điểm làm việc của lưới đèn đã được định thiên ở một vùng làm việc nào đó thôi thì lúc đó mật độ điện áp AC khi qua đó sẽ gây nên việc dồn ứ tạo ra hiện tượng thắt cổ chai,chế độ làm việc lúc đó của đèn sẽ bị thay đổi và như vậy Rlưới sẽ làm nhiệm vụ phân bớt áp đặt trên lưới đèn, nó còn có chức năng làm Rtải của lưới đèn khi dòng trên lưới tăng cao. Chứ năng của tụ nối tầng (hay còn gọi là tụ liên lạc ) có nhiệm vụ ngăn thành phần điện áp DC ở tầng đầu và cho thành phần AC đi qua, trên tụ này cũng có trở kháng tụ hay còn gọi là Xc, trở kháng này(rất nhỏ) nhưng cũng cùng với Rlưới tạo nên một mạch nối tiếp so với thành phần điện áp AC, do đó chúng cũng cùng nhau làm nhiệm vụ phân áp cho lưới đèn. Vậy thì khi ta thay đổi Tụ nối tầng thì đương nhiên là chúng ta phải tính toán lại Rlưới để cho phù hợp với mức độ điện áp AC ở tầng đầu đưa tới lưới đèn tầng sau là vừa đủ ( tức là để đèn tầng sau làm việc ở đúng chế độ mà đã được định thiên )
    (Công thức tính tụ nối tầng mình có lấy về trên mạng, sáng thứ 2 mình sẽ gửi lên để các bạn tham khảo nhé )
     
  5. ClassA

    ClassA Moderator

    Joined:
    5/12/05
    Messages:
    2.524
    Likes Received:
    46
    Theo em thì người ta tính toán sao cho tụ nối tầng có trở kháng rất nhỏ trong dải tần audio, sao cho không bị tổn thất dải tần số thấp, nên vai trò phân áp của nó là không đáng kể. Việc dùng trở thoát lưới có lẽ để giải phóng các điện tích dư thừa ở lưới đèn như bác Bigwall đã nói. Thường Rg của tầng sau hay được chọn gấp 3-4 lần Ra của tầng trước.
     
  6. Cancer

    Cancer Advanced Member

    Joined:
    2/12/05
    Messages:
    658
    Likes Received:
    2
    Location:
    Hồ Núi Cốc
    HÌnh như có sự nhầm lẫn ở đây:

    1. Trở thoát lưới: Rg

    2. Trở nối tiếp với lưới.

    Hai cái này vị trí khác nhau, nhiệm vụ cũng khác nhau. Mời các bác tiếp...
     
  7. ClassA

    ClassA Moderator

    Joined:
    5/12/05
    Messages:
    2.524
    Likes Received:
    46
    -Trở thoát lưới(Rg) trong các mạch autobias còn có nhiệm vụ quan trọng là dẫn thiên áp âm so với Cathode tới lưới đèn(U lưới<U cathode), xác định điểm làm việc cho đèn. Thường thì Rg nối đất nên U lưới=0V, nhưng trong một số mạch Cathode Follower U lưới được trích ra từ phân áp của U cathode.
    -Trở nối tiếp với lưới có thể dùng để hạn chế bớt mức tín hiệu đầu vào, hoặc để hạn dòng khi lưới có điện áp dương hơn so với Cathode.
    Có gì sai sót các bác bổ sung nhé.
     
  8. ThuyLT

    ThuyLT Advanced Member

    Joined:
    4/12/05
    Messages:
    3.404
    Likes Received:
    80
    ------
    Hoàn toàn chính xác.
    RLoad tầng trước- tụ nối tầng- R lưới//Rv tầng sau là 1 mắt lọc pi đó, mắt lọc này phải tuân thủ nguyên tắc thông dải cho băng tần Audio.

    Gửi công thức đi Bigwall ơi !

    Thanksss.
     
  9. mailinh

    mailinh Advanced Member

    Joined:
    4/1/06
    Messages:
    432
    Likes Received:
    3
    Location:
    Đà Nẵng
    Xin chao cac vi tien boi,

    Theo bai cua bac Cancer, tro thoat luoi la Rg. Con tro noi tiep luoi la con khac, dung roi. Con nay toi khong thay ky hieu. Theo nhu toi duoc biet, con tro noi tiep luoi co nhieu chuc nang, mot trong do la tranh hien tuong oscillose gi gi day.
    Co cong thuc the hien moi lien he giua tu noi tang, Rg va tang so Hz nhung toi khong nho.
    Mong cac bac cho y kien
     
  10. mailinh

    mailinh Advanced Member

    Joined:
    4/1/06
    Messages:
    432
    Likes Received:
    3
    Location:
    Đà Nẵng
    Xin chao cac vi tien boi,

    Theo bai cua bac Cancer, tro thoat luoi la Rg. Con tro noi tiep luoi la con khac, dung roi. Con nay toi khong thay ky hieu. Theo nhu toi duoc biet, con tro noi tiep luoi co nhieu chuc nang, mot trong do la tranh hien tuong oscillose gi gi day.
    Co cong thuc the hien moi lien he giua tu noi tang, Rg va tang so Hz nhung toi khong nho.
    Mong cac bac cho y kien
    [/quote]
     
  11. Bigwall

    Bigwall Advanced Member

    Joined:
    4/12/05
    Messages:
    567
    Likes Received:
    34
    Location:
    Hà Nội
    Thưa các bác là mình đã tìm lại được công thức tính tụ nối tầng rồi nhưng không tài nào đưa đường dẫn nó lên được, thôi đànhviết ra vậy
    C=10/2TT.Rg.Fmin Trong đó : TT : là trị số pi = 3.14....(cái này mình không nhớ rõ lắm ) Rg : điện trở lưới (grid resistor) Fmin: là tần số thấp nhất khi đi qua (lower frequency to pass )
     
  12. Rumbeng

    Rumbeng Advanced Member

    Joined:
    2/12/05
    Messages:
    3.139
    Likes Received:
    32
    Location:
    P.Phú Mỹ Q.7 - TP HCM
    bác thử đưa ra ví dụ rồi phán xem :

    Thay tụ trị số lớn hơn , giữ nguyên trở thì ảnh hưởng tần số thế nào ?
     
  13. nvduybom

    nvduybom Advanced Member

    Joined:
    7/12/05
    Messages:
    947
    Likes Received:
    22
    Em thấy một số mạch cho phép tụ nối tầng từ 0.1 - 1 uF . Vậy có quan trọng về mặt kỹ thuật ? ,khi ta cứ thay đổi để tìm tụ trị số vừa ý.
     
  14. nhan_nut_bien

    nhan_nut_bien Advanced Member

    Joined:
    8/12/05
    Messages:
    997
    Likes Received:
    7
    f=1/(2*pi*R*C)
    f là tần số tín hiệu thấp nhất có thể đi qua (thường thì người ta hay cho cở 7-8Hz. Tần số này rất thấp so với mức mà loa có thể tái hiện được).
    C tính bằng farad: là trị số tụ nối tầng
    R tính bằng Ohm:là điện trở đằng sau tụ lọc, nối xuống mass.
    VD: cho f=7, c=0.4uF thì:
    f=1/(2*pi*R*C)
    -> R= 1/(2*pi*C*f)
    = 1 / ( 2*3.14159*7*0.4/1000000)
    ->R=56841Ohm
     
  15. mailinh

    mailinh Advanced Member

    Joined:
    4/1/06
    Messages:
    432
    Likes Received:
    3
    Location:
    Đà Nẵng
    Chào các bác,
    như vậy la có công thức rồi, áp dụng công thức sẽ tiết kiệm được linh kiện đấy, nhiêu lúc đi tìm con tụ .47, 630v đỏ con mắt bên phải, lòi con mắt bên trái không ra. Tuy nhiên nếu tính theo công thức , sau đó tùy vào chất âm của đèn, của mạch co thể điều chỉnh đôi chút, cái này lại phụ thuộc vào kinh nghiệm.
     
  16. dachue

    dachue Advanced Member

    Joined:
    13/3/06
    Messages:
    436
    Likes Received:
    1
    Location:
    Hue City
    Sao 2 công thức 2 bạn đưa ra lại lệch nhau 10 lần vậy ? Công thức nào đúng ?
     
  17. ThanhTruc03

    ThanhTruc03 Advanced Member

    Joined:
    5/12/05
    Messages:
    2.648
    Likes Received:
    20
    Kho lưu trữ của NNHT tốt hơn => NNHT đúng
     
  18. Cancer

    Cancer Advanced Member

    Joined:
    2/12/05
    Messages:
    658
    Likes Received:
    2
    Location:
    Hồ Núi Cốc
    Theo công thức của bác NNHT thì Rg chỉ phụ thuộc vào tụ nối tầng?

    Theo như tôi hiểu thì Rg này phụ thuộc vào mạch đằng trước nữa, vì nếu theo dòng điện một chiều tính từ B+ thì điện trở này là nối tiếp với điện trở Ra và nội trở đèn đầu. Nhưng lại là // nếu tính theo tín hiệu AC từ đầu tín hiệu vào. Vậy đối với mạch khuếch đại điện áp thì trở Rg sẽ tham gia vào mạch khuyếch đại => tôi nghĩ giá trị trở Rg không chỉ phụ thuộc vào tụ nối tầng mà còn phụ thuộc vào Ra, Rk của tầng trước.

    Đây là suy nghĩ của riêng tôi, còn cụ thể công thức tính như nào thì tôi cũng chưa có sách cụ thể. Rất mong các bác chỉ ra chỗ sai của tôi.

    Thanks.
     
  19. Cominup

    Cominup Advanced Member

    Joined:
    4/12/05
    Messages:
    3.343
    Likes Received:
    12
    Em về thử tháo cái điện trở thoát lưới đi => tèo luôn, không còn dấu hiệu của điện áp lưới.
    Tháo điện trở nối tiếp, chẳng có gì xảy ra, mọi việc vẫn bình thường. :roll:
    Tăng trị số điện trở thoát lưới => âm thanh to hơn ở cùng một mức volum.

    Theo các bác, điện trở thoát lưới đặt trước hay đặt sau điện trở nối tiếp lưới có gì khác nhau không? Để tối nay em thử xem sao, căn bản 12AX7 mua được đồ rẻ, nghịch tí cũng không sao. HI hi! :lol:
     
  20. nhan_nut_bien

    nhan_nut_bien Advanced Member

    Joined:
    8/12/05
    Messages:
    997
    Likes Received:
    7
    Re:

    Dùng tụ to (C to) tốt hơn tụ C nhỏ vì 2 lí do:
    1. C to mắc tiền hơn C nhỏ
    2. C to đáp ứng pha tốt hơn C nhỏ, nên không lo tự kích tần số cao. Tương tụ như vậy với cùng 1 loại tụ thì tụ chịu áp càng cao, bản cực càng xa nhau, nên dễ bị sai pha tần số cao
    Tụ nhỏ (C nhỏ) tốt hơn C lớn vì 2 lí do
    1. Cùng một loại tụ thì tụ trị số càng lớn chất lượng càng giảm.
    2. ... gì gì đó lâu wa1 không ôn lại nên quên rồi.
    Có chỗ nào... lộn tiệm thì nhờ các bác sửa giùm
     
  21. heroofmyheart2805

    heroofmyheart2805 Approved Member

    Joined:
    18/6/08
    Messages:
    10
    Likes Received:
    0
    Location:
    dee,bkhcm
    hi.các bác.hồi đi học mạch điện tử thì e thấy thường thì điện trở dùng để tạo nên điểm làm việc cho transistor.sau đó dùng tụ nối tầng sẽ tạo nên đáp ứng tần số thấp cho mạch.các bác phải xác định điểm làm việc trước rồi mới tính chuyện đáp ứng tần số.e sinh sau đẻ muộn nên chỉ được học transistor thôi.công thức thì có bác nêu rồi.trans hay tube thì chác công thức cũng vậy các bác nhỉ????
     
  22. cungdhv

    cungdhv Advanced Member

    Joined:
    7/1/12
    Messages:
    1.632
    Likes Received:
    92
    Location:
    Bên Đông Trường Sơn !
    Sao không thấy ai bàn về chủ đề này nữa thế? đây là một chủ đề tôi thấy cũng rất hay.
    Các bác nói trên đều có lí, nhưng tôi thấy các bác đã bỏ qua một điều căn bản đó là trở kháng ra (Ra) và trở kháng vào (Rv)của đèn điện tử (ĐĐT). Thường trở kháng ra và vào của đèn ĐT rất lớn hơn trở kháng ra và vào của đèn bán dẫn rất nhiều lần. Chính vì vậy tụ nối tầng của mạch dùng ĐĐT có trị số nhỏ hơn tụ dùng cho đèn bán dẫn để phù hợp với trở kháng của chúng. Mạch khuếch đại dùng đèn có trị số tụ liên lạc từ 0,01uF - 0.47uF để phù hợp với trở kháng Ra lớn và Rv lớn của từng loại đèn điện tử. Thi thiết kế mạch phải căn cứ vào trở kháng ra và trở kháng vào của từng loại đèn để chọn trị số tụ C và Rg, Ra thích hợp, mạch sẽ làm việc tốt nhất. Nếu ta thay đổi trị số các các tụ này thì tức là thay đổi trở kháng ra và vào của mạch sai số với trở kháng Ra và Rv của đèn dẫn đến kết quả đèn sẽ làm việc kém và tất nhiên mạch điện cũng sẽ bị kém (về chất lượng). Ví dụ trong tầng ra mạch đẩy kéo: Để phối hợp trở kháng ra lớn của đèn ĐT 6L6 (Ra=2,5K) với trở kháng vào nhỏ của Loa 8Ω thì cuộn sơ cấp (nối với Anot đèn) phải cuốn 2 x 700 vòng dây 0.22mm và thứ cấp (ra loa) cuốn 60 vòng dây 1.2mm. Ta sẽ được công suất ra tối ưu, âm thanh như ý (ở đây tôi chưa đề cập tới kí thuật cuốn dây - đã có nhiều bài viết đề cập).
     
  23. dongxanhvp

    dongxanhvp Advanced Member

    Joined:
    25/11/10
    Messages:
    1.302
    Likes Received:
    17
    Em thấy hình như trong datasheet của hãng họ không cho cái trở kháng vô nì. Bác có cách nào xác định được thì chia sẻ cho em với :wink:
     
  24. cungdhv

    cungdhv Advanced Member

    Joined:
    7/1/12
    Messages:
    1.632
    Likes Received:
    92
    Location:
    Bên Đông Trường Sơn !
    Khi tra cứu trên mạng, người ta đưa rất ít thông số của đèn ĐT, thường họ chỉ đưa một số thông số cần thiết: Điện áp và dòng điện nung sợi, Điện áp tối đa mà Anot chịu được, công suất tiêu tán tối đa ở Anot, công suất tiêu tán tối đa ở lưới. Tuy nhiên khi thiết kế mạch, tùy theo nhiệm vụ và yêu cầu mạch mà người ta phải chú ý tới các thông số khác như: Cgk giữa lưới và catot (gọi là điện dung vào), Cak giữa lưới và Anot (gọi là điện dung ra), Cga giữa lưới và anot (gọi là điện dung thông thường)...
    Ta xét một mạch KĐ dùng đèn 3 cực đơn giản: Ví dụ mạch KĐ ghép điện trở, Rg là điện trở thoát lưới của đèn đồng thời là gánh của nguồn tín hiệu s. Điện áp tín hiệu hạ trên Rg được thông qua tụ Ck đưa vào mạch lưới - Catot. Trở kháng vào của mạch gồm Rg đấu nối tiếp với Ck, rồi đấu song song với Cgk của đèn. Do Ck có điện dung lớn, nên dung kháng nhỏ và Cgk có điện dung rất nhỏ (Dung kháng lớn) dung kháng ở âm tần rất lớn, nên trở kháng vào của mạch coi như bằng Rg.
    Nếu Rg có trị số lớn (500KΩ - 1MΩ), ta có mạch vào trở kháng cao...
    Như vậy trong Ampli điện tử, để phối hợp trở kháng ra cao của tầng trước với trở kháng vào lớn của tầng sau (tầng KĐ) người ta dùng tụ thường (không phải tụ hóa) có trị số nhỏ (từ 0,01uf - 0,47uf) (tụ có trị số nhỏ thì dung kháng lớn). Ngược lại trong Ampli bán dẫn (IC) người ta dùng tụ nối tầng có trị số lớn (từ 1uf - 10uf thậm chí vài chục uf). Nếu không tin bạn lấy tụ nối tầng trong ampli đèn thay vào vị trí tụ nối tầng trong ampli bán dẫn (IC) thử nghiệm xem nó kêu có hay không sẽ biết. Cũng để truyền tải tần số âm tần, trong ampli đèn người ta dùng tụ có dung kháng lớn (C nhỏ) vậy mà tần số âm tần vẫn đi qua ngon lành, kể cả những tần số rất thấp để phát ra tiếng bass. Nếu dùng tụ này trong bán dẫn thì ta sẽ bị mất tiếng bass, thậm chí cả mid cũng bị suy hao rất nhiều...
    Vậy nên khi thiết kế mạch không được bỏ qua yếu tố quan trọng là phối hợp trở kháng ra và vào của mạch điện (ra tầng trước vào vào tầng sau...)
     
  25. giotthanhcong

    giotthanhcong Advanced Member

    Joined:
    1/11/09
    Messages:
    785
    Likes Received:
    30
    Location:
    TP.HCM
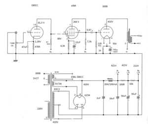
    Tìm thấy chủ đề này mừng quá, nhưng đọc hết thì vướng mắc của em vẫn còn nguyên em nhờ các bác chỉ dẫn cho trường hợp cụ thể của em (như mạch em post) tầng đầu đá thẳng sang driver. Trước đây em xài trở lưới là 270k thì nghe cảm giác dải bass nó không hoà nhập cho lắm. Giờ em đang xài 120k (trở AB) thì nghe hài hoà hơn. Em muốn có trị số tối ưu cho mạch của em để em thay trở loại tốt hơn vào.

    Mong được giúp đỡ ạ.
    Em cám ơn mọi người!
     

    Attached Files:

Share This Page

Loading...